新闻动态

  • 机械工程师应懂的仪控知识

    机械工程师应懂的仪控知识

    2022-04-08 亚搏体育在线注册,亚搏体育(中国)

  • KS-BJ系列温度变送器校准办法

    KS-BJ系列温度变送器校准办法 本办法适用于本公司生产现场运行中、简单修理后的温度变送器的校准。

    2022-03-21 亚搏体育在线注册,亚搏体育(中国)

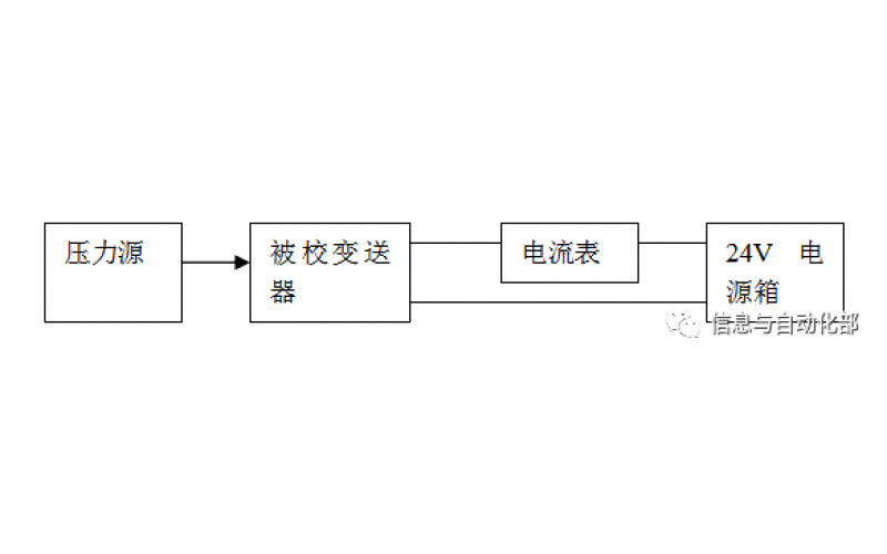
  • WAX-100系列压差变送器校准办法

    WAX-100系列压差变送器校准办法 本办法适用于本公司生产现场运行中、简单修理后及新购进的压差变送器的校准。

    2022-03-21 亚搏体育在线注册,亚搏体育(中国)

上一页12下一页 转至第
首页
产品
新闻
联系